-
详细信息
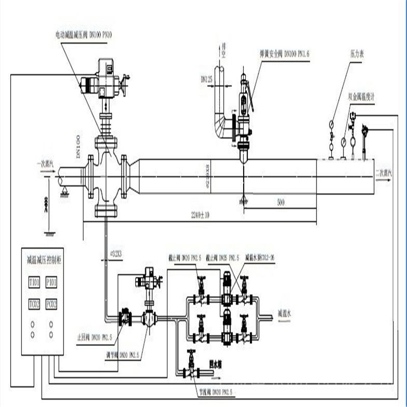
Y945W电动蒸汽减压阀 产品说明
电动蒸汽减压阀主要由阀体、阀座、阀瓣等零件组成,采用双阀座、双锥体阀瓣的结构。电动蒸汽减压阀采用压力平衡式阀瓣、通过阀瓣升降调节压力可配用ZKZ—BC型或其它型直行程电动执行器实现遥控和自动控制。电动蒸汽减压阀该产品减压比用到0.6较为合适。上海申弘阀门有限公司主营阀门有:减压阀(气体减压阀,可调式减压阀,水减压阀上海申弘阀门有限公司主营阀门有:减压阀(气体减压阀,可调式减压阀,水减压阀,蒸汽减压阀电动蒸汽减压阀该产品主要用于蒸汽管路,调节压力。广泛应用在热电联产、轻纺、印染、石化、制糖等行业。

减压阀的工作原理
减压阀是一种自动降低管路工作压力的专门装置,它可将阀前管路较高的水压减少至阀后管路所需的水平。减压阀广泛用于高层建筑、城市给水管网水压过高的区域、矿井及其他场合,以保证给水系统中各用水点获得适当的服务水压和流量。鉴于水的漏失率和浪费程度几乎同给水系统的水压大小成正比,因此减压阀具有改善系统运行工况和潜在节水作用,据统计其节水效果约为30%。

减压阀的构造类型很多,以往常见的有薄膜式、内弹簧活塞式等。减压阀的基本作用原理是靠阀内流道对水流的局部阻力降低水压,水压降的范围由连接阀瓣的薄膜或活塞两侧的进出口水压差自动调节。近年来又出现一些新型减压阀,如定比式减压阀,其构造原理如图14.2-2所示。定比减压原理是利用阀体中浮动活塞的水压比控制,进出口端减压比与进出口侧活塞面积比成反比。这种减压阀工作平稳无振动;阀体内无弹簧,故无弹簧锈蚀、金属疲劳失效之虑;密封性能良好不渗漏,因而既减动压(水流动时)又减静压(流量为0时);特别是在减压的同时不影响水流量。
减压阀通常有DN50~DN100等多种规格,阀前、后的工作压力分别为<1MPa和0.1~0.5MPa,调压范围误差为±5%~10%。
应该看到,水流通过减压阀虽有很大的水头损失,但由于减少了水的浪费并使系统流量分布合理、改善了系统布局与工况,因此总体上讲仍是节能的。 减压阀是通过改变节流面积,使流速及流体的动能改变,造成不同的压力损失,从而达到减压的目的,并依靠介质本身的能量控制与调节系统的调节,使阀后压力的波动与弹簧力相平衡,使阀后压力在一定的误差范围内保持恒定的自动阀门。
减压阀的基本性能
1、减压阀调压范围:它是指减压阀输出压力P2的可调范围,在此范围内要求达到规定的精度。调压范围主要与调压弹簧的刚度有关。
2、 减压阀压力特性:它是指流量g为定值时,因输入压力波动而引起输出压力波动的特性。输出压力波动越小,减压阀的特性越好。输出压力必须低于输入压力—定值才基本上不随输入压力变化而变化。
3、减压阀流量特性:它是指输入压力—定时,输出压力随输出流量g的变化而变化的持性。当流量g发生变化时,输出压力的变化越小越好。一般输出压力越低,它随输出流量的变化波动就越小。阀体材质:
碳钢,不锈钢,合金钢
GB/T 12229 WCB
设计参数:
阀体设计条件:PN25-100 DN50-400
*大工作温度:
饱和蒸汽
WY945 t≤ 250℃
WYS945 t≤ 425℃(带散热片)
压力控制范围
进出口压力*大可实现二次减压

Y945W电动蒸汽减压阀主要零件材料
零件名称
零件材料
阀体 阀盖 底盖
WCB
阀座
304
阀瓣
2Cr13
阀杆
2Cr13
垫片
柔性石墨/1Cr18Ni9
导向套
2Cr13
填料
柔性石墨
螺栓
35CrMoA
螺母
45
电动蒸汽减压阀流量系数Cv
DN
50
65
80
100
125
150
200
250
300
350
400
500
Cv
15
20
35
60
70
110
150
230
420
540
710
1020
主要技术参数和性能指标
公称压力Mpa
1.6
2.5
4.0
6.4
10.0
16.0
壳体试验压力Mpa
2.4
3.75
6.0
9.6
15.0
24
密封试验压力Mpa
1.76
2.75
4.4
7.04
11.0
17.6
*高进口压力Mpa
1.6
2.5
4.0
6.4
10.0
16.0
出口压力范围Mpa
*好减压比0.6
渗漏量
0.5%QMax
温量-压力等级
ANSI B16.34
ZKZ系列直行程电动执行器是直通型电动调节阀的驱动装置,通过外部电源切换或输入直流电流信号对阀门进行控制。本系列电动执行器采用低速同步电机作动力,通过齿轮组减速,用螺杆螺母将旋转运动转变成直线位移,带动调节阀开、关。采用精度高、可靠性好的电位器作位置反馈输出,并设置了上、下限限制。 本系列电动执行器采用贴装式大规模集成电路制作伺服放大器组成比例式品种(即带E),通过4-20mA或1-5V信号对阀门进行控制。
智能数控直行程电动执行机构是一种在自控调节系统中,它以220V交流电源为动力,直 接接受来之自控制调节系统发出的4~20mA,0~10mA或1~5VDC ,0~10VDC模拟信号,驱动调节阀进行精 确阀位定位,以百分比显示阀位要求开度和实际开度,并把阀位实际开度以同样的模拟信号反馈给自控调节 系统。是目前应用日益广泛的一种智能型电动执行机构。可广泛用于发电,冶金,石油,化工,城市供水,智能大厦,轻工等工业过程自动化系统中。ZKZ型电动执行机构可与Ⅲ型仪表配套使用,也可与组装仪表,TA仪表配用,它以电源为动力,接受统一的标准信号d.c.4~20mA,将此转变成与输入信号相对应的出轴直线位移,可用于发电厂、钢铁厂、化工、轻工等工业部门的调节系统中。 仪表具有连续调节、手动遥控,就地手操三种控制方式。 使用ZKZ型直行程电动执行机构的自动调节系统,配用DFD-1000型电动操作器,可实现调节系统手动到自动(自动到手动)无扰动切换。其特点为: 位置发送器具有恒流输出特性,输出电流为d.c.4~20mA 能承受较频繁起停 电动执行机构系统稳定性较好

二、电动蒸汽减压阀ZKZ-3100电子式直行程电动执行机构主要技术参数
1、输入信号:4~20mADC0~10mADC1~5VDC0~10VDC 开关量,数字数据可选
2、控制精度:±1%
3、显示精度:±1%
4、回差:<1%
5、限位控制:程序控制,机械限位
6、输入端电阻:250
7、电源电压:220V50HZ
8、使用环境湿度:≤95%
9、使用环境温度:-25℃~+75℃
Y945W电动蒸汽减压阀调试方法
连接好阀门后,按对外接线图接好外线,特别胜意输入信号要求是电流信号还是电压信号,不能混用, 正、负信号不能接错。一般情况用户只要调整阀位下限位和阀位上限位,按以下方法即可:
开启电源后,点按键,状态指示为手动,再按住键g4秒,状态指示转为设定状态,进行参数设定, 进入n01号设定单元设定(阀位下限位设定)。
四、电动蒸汽减压阀ZKZ-3100电子式直行程电动执行机构安全注意事项
为保证你安全的使用,防止自己和周围人员受到伤害以及工作区域的财产受到损害,请阅读本注意事
项:
1、核对该专用设备是否为您所预订的。
2、产品的调试、安装、维修均需*人员操作。
3、该产品为非隔爆型,切勿使用于有易爆气体的场合。
4、改变产品用途时,请事先问询本公司的经销负责人。
5、本产品是在严格质量管理下制造的,但用于重要设备时,如某些设备故障 可能会导致重大事故,则应在设备上安装安全装置。

电动蒸汽减压阀主要技术参数
型号行程 ZKZ—1000 ZKZ—4000 ZKZE—1000 ZKZE—4000 特点及典型应用
▲与直通阀配合用于锅炉水
位控制;
▲与直通阀配合用于蒸汽加
热的温度控制
▲与直通式三通分流阀配合
用于导热油加热的温度控
制系统;
▲不同工作压力下与直通阀
的配合参见下表。电 源 220V 50Hz 全行程mm 10 16 25 16 25 40 60 同对应型号 全行程时间s 25 40 60 16 25 40 60 同对应型号 额定推力 1000N.m 4000N.m 同对应型号 整机重量 4.5kg 14.5kg 同对应型号 控制方式 220V 50Hz 电源切换 DC电流、电压 输入信号 DC4-20mA或DC1-5V 基本误差 2.5%Fs 2.5%Fs 阀位反馈信号 0~1kΩ DC4~20mA 绝缘电阻 50MΩ 绝缘强度 Ac1500,1min 注:E—带伺服放大器 电动蒸汽减压阀根据不同的工作要求,合理选配直行程执行器和直通阀很重要,根据我们的经验推荐直行程执行器与相应直通阀配套使用时的*大压差(即阀前与阀后的压力差,单位:MPa)

订货须知:
一、①产品名称与型号②口径③是否带附件以便我们的为您正确选型④的使用压力⑤的使用介质的温度。
二、若已经由设计单位选定公司的型号,请按型号直接向我司销售部订购。三、当使用的场合非常重要或环境比较复杂时,请您尽量提供设计图纸和详细参数,由我们的阀门公司专家为您审核把关。如有疑问:请:我们一定会尽心尽力为您提供优质的服务。提供全面、*的“阀门系统解决方案",也十分愿意帮助用户解决生产中所遇到的难题。
扫一扫,手机浏览


