-
详细信息
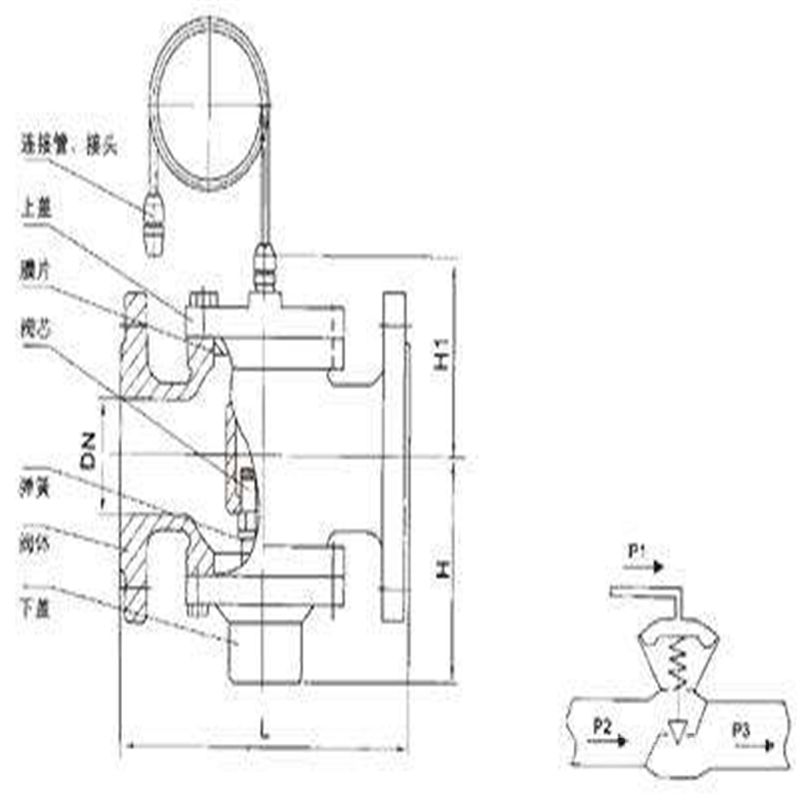
ZYF自力式压差控制阀 简介压差控制阀是供热、供水或制冷系统中保证管网稳定运行的重要 设备。通常压差控制阀要与平衡阀组合使用,为简化管网配置,自力 式的压差控制阀应运而生。《自力式自身压差控制阀》公开 了以下技术方案,阀体内腔中装连阀杆,阀杆顶部固连感压膜和弹簧, 阀杆底部装设阀塞和密封垫,阀体内腔由感压膜和阀塞分为上部密封 腔、入口压力腔和出口压力腔,上部密封腔与出口压力腔连接有带控 制阀的导压管。上述压差控制阀与其它结构形式的压差控制阀一样其 感压膜都设有使之固定于阀杆的中心孔,致使阀杆的长度难于縮短而 导致阀体体积较大。同时还存在阀杆缺少稳定可靠的支撑造成的控制 精度和灵敏度难于提高的缺陷。压差控制阀为双瓣结构,阀杆不平衡力小,结构紧凑,用于供热(空调)水系统中,恒定被控系统的压差,并有以下特点:

1、恒定被控制系统压差;
2、支持被控系统内部自主调节;
3、吸收外网压差波动;
4、采用先进的无级调压结构,控制压差可调比可达25:1;
5、具备自动消除堵塞功能;
6、法兰尺寸符合GB4216.2中灰铸铁法兰尺寸。
ZYF自力式压差控制阀发明内容
本实用新型是为了克服上述自力式自身压差控制阀存在的阀体 体积较大和控制精度和灵敏度难于提高的技术问题,而提出一种自力式压差控制阀。压差控制阀,不需任何外来能源,依靠被调介质自身压力变化进行自动调节,自动消除管网的剩余压头及压力波动引起的流量变化,恒定用户进出口压差,特别适用于分户计量或自动控制系统中,有助于稳定系统运行。

1.采用自力式压差控制阀,为分户计量提供了必要条件。众所周知,分户计量按热收费提高了热用户的自主权,更好利用自由热节约能源,假如系统不装置自力式压差控制阀,当用户调节时,流量只能跑到其他用户处,另外,散热器温控阀的*大承压25Kpa,不加自力式压差控制阀温控阀压差过大会发出噪音的危险。
2.采用自力式压差阀配备变频水泵,是既节能有经济的运行方式。
3.采用自力式压差控制阀为控制提供了很好的工作环境,在换热器前加装自力式压差控制阀,可防止换热器内水流速过大,超过允许降压,延长其寿命。在自力式温度控制阀、流量控制阀、平衡阀、散热器温控阀前
自力式压差控制阀有三个作用:

1保证工作压差不超过*大允许压差,
2.保证通过流量限制在*大流量之内,
3.保证不产生噪音和气蚀现象。
电动阀前加自力式压差控制阀保证受外网波动给电动阀造成的频繁动作,减少电动阀由信号迟到造成的误动作,营造一个相对舒适的环境。
4.采用自力式压差控制阀给一次系统的高效率运行带来可靠的保证。
5.采用自力式压差控制阀对水泵控制,可以节省很大费用。用于供热系统中循环水泵在系统流量减小时,扬程会增大,同时,当管阻随流量减小,以平方关系降低时,克服阻力所需的压头大大下降。过高压头不仅导致控制阀产生噪音,控制性能变差和振荡等问题,同时对水泵的运行也带来了不必要的电力消耗,当管阻随流量变化以平方管线变化时,水泵耗电量随流量变化成立方关系变化,因此对水泵进行控制可以节省费用。
6.采用自力式压差控制阀,为系统的动态平衡调节提供了可靠的保证。

ZYF自力式压差控制阀主要技术参
型号 公称压力 壳体试验压力 压差控制范围 定压差型 可调压差型 ZYF-16-H3T 1.6MPa 2.4MPa 100KPA、20KPA、30KPA 10~30KPA
ZYF自力式压差控制阀技术参数表型号公称直径(mm)安装方式阀长(mm)Kvs值△P=20KPa时控制流量范围(m³/h)ZYF15—16DNl5螺纹
连接16060.1—1.5ZYF20—16DN2016060.1—1.5ZYF25—16DN2516070.2—2ZYF32—16DN32法兰
连接180130.5—4ZYF40—16DN40200201—6ZYF50—16DN50230352—10ZYF65—16DN65290503—15ZYF80—16DN80310805—25ZYFl00—16DN10035011010一35ZYFl25—16DNl2540021415—50ZYFl50—16DNl5048028520—80ZYF200—16DN20049260340—160ZYF250一16DN25062290175—300ZYF300—16DN3006981390100—450ZYF350一16DN3507871740200—650
分户计量后,当某用户因不付费给用户关闭,如果没有自力式压差控制阀,被关闭或调节用户的流量就会强加给其他用户,这样就造成了其他用户多付费甚至造成立关与立管之间的不平衡。当使用自力式压差控制阀后,通过压差控制阀的动作流量就不会强加给其他用户,立关与立管的不平衡。当室外温度或其他自由热给用户,用户通过温控阀的控制,可同时都在调节而且住在朝阳方向,要比住在朝阴方向的动作要大一些,这样就需要通过自力式压差控制来解决这个问题。

ZYF自力式压差控制阀安装要点
1. 自力式压差控制阀分为供水式、回水式和旁通式三种。一般安装在回水管上,阀门上的导压管与供水管连通;也可选用送水管安装式,但不能互换。其中的旁通式自力式压差控制阀在额定压差范围内为关闭状态。
2. 自力式压差控制阀可水平安装,也可垂直安装。
3. 导压管连接头的尺寸一般为1/2″管螺纹,安装时应在供水管上设置变径管接头或焊接管接头。
4. 可调型自力式压差控制阀有一个调节压差的旋钮,调节旋钮可使压差设定值增大或减小。
5. 安装位置应按照产品说明书要求设置直管段。
6. 在安装自力式压差控控制阀前还因在此阀前加装 GL41HY型过滤器,以免堵塞。如果确认水质足够清洁可不安装过滤器。

订货须知:
一、①产品名称与型号②口径③是否带附件以便我们的为您正确选型④的使用压力⑤的使用介质的温度。
二、若已经由设计单位选定公司的型号,请按型号直接向我司销售部订购。三、当使用的场合非常重要或环境比较复杂时,请您尽量提供设计图纸和详细参数,由我们的阀门公司专家为您审核把关。如有疑问:请:我们一定会尽心尽力为您提供优质的服务。提供全面、*的“阀门系统解决方案",也十分愿意帮助用户解决生产中所遇到的难题。
扫一扫,手机浏览

